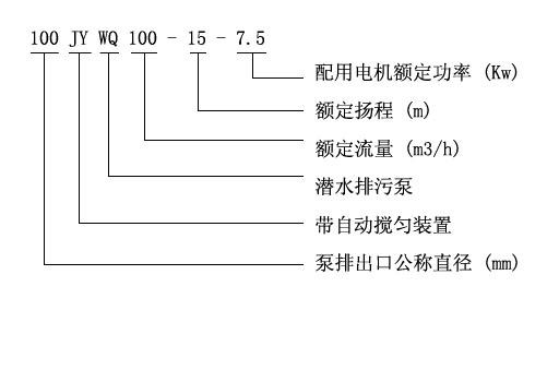
「排污泵」JYWQ自動攪勻潛水排污泵
- 選型報價: 獲取2021年價格
- 流量范圍:10-2600(m3/h)
- 揚程范圍:7-60(m)
- 軸封形式:機械密封
- 泵的類型:離心式
- 功率范圍:0.75-250(KW)
- 口徑范圍:25-500(mm)
- 材質可選:灰鑄鐵,不銹鋼
- 連接方式:直連
- 驅動形式:三相交流電機
一、JYWQ自動攪勻潛水排污泵適用范圍:
上海品牌廠家沈泉泵閥生產制造的JYWQ自動攪勻潛水排污泵適用于化工、石油、制藥、采礦、造紙、電廠及城市污水處理、市政工程、公共設施排污等輸送帶顆粒、沉淀物的污水污物,如果介質含有腐蝕的情況下,可采用JPWQ不銹鋼自動攪勻排污泵。各行業不同工況JYWQ自動攪勻潛水排污泵適用型號的選型及不同材質和配置下的價格問題歡迎致電24小時報價熱線400-6656-887咨詢2019年無堵塞排污泵廠家直銷價格,同時可提供外形尺寸、安裝圖紙,結構圖紙、曲線圖譜和安裝尺寸等數據。

二、JYWQ自動攪勻潛水排污泵產品簡介:
JYWQ型自動攪勻潛水排污泵是本司在吸收G外先進技術的基礎上,采用優秀的水力模型開發研制而成的新型環保類產品,在排送固體顆粒和長纖維垃圾以及減少污水坑內沉積等方面,具有獨特功能。該泵水力性能先進成熟,性能指標已達到或超過G外同類產品先進技術水平。
三、JYWQ自動攪勻潛水排污泵產品特點:
1、利用排污泵自身出水壓力,攪勻污水池內沉淀污泥,真正達到徹底排出污水池沉淀物的目的。
2、大流道抗堵塞水力部件設計,大大提高污物通過能力,能有效通過泵口徑的5倍纖維物質和直徑為泵口徑約50%的固體顆粒。
3、設計合理,配套電機合理,效率高,節能效果顯著。
4、機械密封采用雙道串聯密封,材質為硬質耐腐碳化鎢,耐用,耐磨,可使泵安全連續運行8000小時以上。
5、排污泵結構緊湊,體積小、移動方便,安裝簡便,無需建泵房,潛入水中即可工作,減少工程造價。
6、油室內設有油水探頭,對泵實施絕對保護。
7、可配備全自動安全保護控制柜,對排污泵的漏水、漏電、過載及超溫等進行絕對保護,提高產品的安全可靠性。
8、浮球開關可根據所需的水位變化,自動控制泵的停啟,無需專人看管。
9、電機可采用水套式外循環冷卻系統,保證電泵在無水(干式)狀態下安全運行。
10、雙導軌自動耦合安裝系統,給泵的安裝、維修帶來G大的方便,人可不必為此進入污水坑。
11、安裝方式有固定式自動耦合安裝和移動式自由安裝二種,可滿足不同的使用場合。
12、本公司產品全程質量監控,全方位檢測,保證產品質量!
13、交貨快捷:先進生產流水線,備貨充足,常規產品現貨供應!
14、個性定制:高G工程師專業選型報價,各種材質非標產品可根據現場實用要求定做!
四、JYWQ型自動攪勻潛水排污泵產品意義

五、JYWQ型自動攪勻潛水排污泵性能參數選型表
| 型號 |
排出 口徑 (mm) |
額定 流量 (m3/h) |
額定 揚程 (mm) |
攪拌 直徑 (mm) |
轉速 (r/min) |
效率 (%) |
自動 耦合器 |
| JYWQ50-12-15-1200-1.5 | 50 | 12 | 15 | 1200 | 2900 | 48 | GAK-50 |
| JYWQ50-20-7-1200-1.1 | 50 | 20 | 7 | 1200 | 2900 | 62 | GAK-50 |
| JYWQ50-10-10-1200-1.1 | 50 | 10 | 10 | 1200 | 2900 | 56 | GAK-50 |
| JYWQ50-15-15-1200-2.2 | 50 | 15 | 15 | 1200 | 2900 | 51 | GAK-50 |
| JYWQ50-25-10-1200-2.2 | 50 | 25 | 10 | 1200 | 2900 | 65 | GAK-50 |
| JYWQ50-15-20-1200-2.2 | 50 | 15 | 20 | 1200 | 2900 | 56 | GAK-50 |
| JYWQ50-20-15-1200-2.2 | 50 | 20 | 15 | 1200 | 2900 | 56 | GAK-50 |
| JYWQ50-42-9-1200-3 | 50 | 42 | 9 | 1200 | 2900 | 56 | GAK-50 |
| JYWQ50-17-25-1200-3 | 50 | 17 | 25 | 1200 | 2900 | 56 | GAK-50 |
| JYWQ50-25-22-1200-4 | 50 | 25 | 22 | 1200 | 2900 | 62 | GAK-50 |
| JYWQ50-40-15-1400-4 | 50 | 40 | 15 | 1400 | 2900 | 70 | GAK-50 |
| JYWQ50-25-32-1600-5.5 | 50 | 25 | 32 | 1600 | 2900 | 52 | GAK-50 |
| JYWQ50-40-30-1600-7.5 | 50 | 40 | 30 | 1600 | 2900 | 68 | GAK-50 |
| JYWQ65-25-15-1400-3 | 65 | 25 | 150 | 1400 | 2900 | 65 | GAK-65 |
| JYWQ65-37-13-1400-3 | 65 | 37 | 13 | 1400 | 2900 | 62 | GAK-65 |
| JYWQ65-25-28-1400-4 | 65 | 25 | 28 | 1400 | 2900 | 60 | GAK-65 |
| JYWQ80-40-7-1600-2.2 | 80 | 40 | 7 | 1600 | 2900 | 54 | GAK-80 |
| JYWQ80-29-8-1600-2.2 | 80 | 29 | 8 | 1600 | 2900 | 54 | GAK-80 |
| JYWQ80-43-13-1600-4 | 80 | 43 | 13 | 1600 | 2900 | 63 | GAK-80 |
| JYWQ80-50-10-1600-3 | 80 | 50 | 10 | 1600 | 1450 | 76 | GAK-80 |
| JYWQ80-40-15-1600-4 | 80 | 40 | 15 | 1600 | 2900 | 70 | GAK-80 |
| JYWQ80-60-13-1600-4 | 80 | 60 | 13 | 1600 | 2900 | 70 | GAK-80 |
| JYWQ80-35-25-1600-5.5 | 80 | 35 | 25 | 1600 | 2900 | 64 | GAK-80 |
| JYWQ80-50-25-1600-7.5 | 80 | 50 | 25 | 1600 | 2900 | 70 | GAK-80 |
| JYWQ80-50-30-1600-7.5 | 80 | 50 | 30 | 1600 | 2900 | 70 | GAK-80 |
| JYWQ100-80-9-2000-4 | 100 | 80 | 9 | 2000 | 1450 | 62 | GAK-100 |
| JYWQ100-110-10-2000-5.5 | 100 | 110 | 10 | 2000 | 1450 | 71 | GAK-100 |
| JYWQ100-70-15-2000-5.5 | 100 | 70 | 15 | 2000 | 1450 | 71 | GAK-100 |
| JYWQ100-100-15-2000-7.5 | 100 | 100 | 15 | 2000 | 1450 | 73 | GAK-100 |
| JYWQ100-80-20-2000-7.5 | 100 | 70 | 20 | 2000 | 2900 | 71 | GAK-100 |
| JYWQ100-50-35-2000-11 | 100 | 100 | 35 | 2000 | 2900 | 68 | GAK-100 |
| JYWQ100-70-22-2000-7.5 | 100 | 80 | 22 | 2000 | 2900 | 70 | GAK-100 |
| JYWQ100-100-22-2000-15 | 100 | 150 | 22 | 2000 | 1450 | 61 | GAK-100 |
| JYWQ100-80-30-2000-15 | 100 | 210 | 30 | 2000 | 1450 | 67 | GAK-100 |
| JYWQ150-150-10-2000-7.5 | 150 | 250 | 10 | 2000 | 1450 | 75 | GAK-150 |
| JYWQ150-210-7-2500-7.5 | 150 | 150 | 7 | 2500 | 1450 | 78 | GAK-150 |
| JYWQ150-250-6-2500-7.5 | 150 | 200 | 6 | 2500 | 1450 | 79 | GAK-150 |
| JYWQ150-150-15-2500-11 | 150 | 65 | 15 | 2500 | 1450 | 79 | GAK-150 |
| JYWQ150-200-10-2500-15 | 150 | 180 | 10 | 2500 | 1450 | 73 | GAK-150 |
| JYWQ150-65-40-3200-18.5 | 150 | 150 | 40 | 3200 | 1450 | 58 | GAK-150 |
| JYWQ150-180-22-2600-18.5 | 150 | 110 | 22 | 2600 | 1450 | 75 | GAK-150 |
| JYWQ150-150-26-2600-18.5 | 150 | 300 | 26 | 2600 | 1450 | 72 | GAK-150 |
| JYWQ150-110-30-2600-18.5 | 150 | 130 | 30 | 2600 | 1450 | 72 | GAK-150 |
| JYWQ150-300-15-2600-22 | 150 | 100 | 15 | 2600 | 1450 | 76 | GAK-150 |
| JYWQ150-130-30-2600-22 | 150 | 300 | 30 | 2600 | 1450 | 70 | GAK-150 |
| JYWQ150-100-40-3000-30 | 150 | 250 | 40 | 3000 | 1450 | 64 | GAK-150 |
| JYWQ200-300-7-3000-11 | 200 | 300 | 7 | 3000 | 1450 | 75 | GAK-200 |
| JYWQ200-250-11-3000-15 | 200 | 250 | 11 | 3000 | 1450 | 72 | GAK-200 |
| JYWQ200-300-10-3000-15 | 200 | 300 | 10 | 3000 | 1450 | 75 | GAK-200 |
| JYWQ200-250-15-3000-18.5 | 200 | 250 | 15 | 3000 | 1450 | 72 | GAK-200 |
| JYWQ200-400-10-3000-22 | 200 | 400 | 10 | 3000 | 1450 | 75 | GAK-200 |
| JYWQ200-200-20-3000-22 | 200 | 200 | 20 | 3000 | 1450 | 73 | GAK-200 |
| JYWQ200-250-22-3000-30 | 200 | 250 | 22 | 3000 | 1450 | 73 | GAK-200 |
| JYWQ250-600-7-3000-22 | 250 | 600 | 7 | 3000 | 1450 | 78 | GAK-250 |
| JYWQ250-600-9-3000-30 | 250 | 600 | 9 | 3000 | 1450 | 78 | GAK-250 |
用戶可根據此表選型確定型號,如有特殊情況可咨詢我公司技術人員。
六、JYWQ型自動攪勻潛水排污泵(曲線圖譜)

七、JYWQ型自動攪勻潛水排污泵(結構圖)

備注:以上參數選型表只是JYWQ自動攪勻潛水排污泵的部分性能參數,如在上表中沒有找到符合貴單位要求的型號參數可以向我們咨詢,我們有專業的工程師為您提供常規產品中沒有的參數選型,更加精準的選出適合貴單位適用的排污泵型號產品。
在選型過程中請盡量提供以下幾項數據:1、口徑,2、流量,3、揚程或者水頭(m),4、過流材質,5、流體介質,6、介質粘稠度,7、介質是否含有顆粒,8、電機功率(KW),9、轉速(r/min),10、電壓〔V〕,11、使用環境:室內或室外,高原或平原,所處位置是否要求防爆等等,如果你對以上關于JYWQ自動攪勻潛水排污泵的選型,不同流體介質適用泵體,葉輪和機械密封等過流部件的材質及不同配置的2019價格有任何問題,請您致電我公司24小時熱線,我們將竭誠為您提供優質的服務。
相關產品推薦:JPWQ不銹鋼自動攪勻潛水排污泵 排污泵 QW潛水無堵塞排污泵
本文標題:「排污泵」JYWQ自動攪勻潛水排污泵本文地址:http://www.zhanzhangnet.com/QWWQ/218.html
管道離心泵
排污泵
自吸泵
磁力泵
隔膜泵
螺桿泵
全國統一服務熱線:400-6656-887
地址:上海市嘉定區綠色經濟工業園
郵箱:sales@sqmade.com





